冷庫工程
果蔬保鮮冷庫
茶葉保鮮庫建造
鮮花保鮮庫
水產海鮮冷庫
大型冷庫設計 、大型冷庫工程建造
中大型冷庫工程建造
大型物流冷庫規劃建造
醫藥冷庫設計建造
速凍冷庫設計與建造
氣調庫設計建造
杭州小型冷庫安裝
食品冷庫建造安裝
雙溫冷藏庫安裝
藥品冷庫GSP驗證
酒店雙溫冷庫、食堂冷庫、餐飲雙溫冷庫設計造
聯系我們
免費咨詢熱線:400-8269-609
聯系人:業務部 高經理
24小時咨詢:15355424256
電話:0571-87139668
傳真:0571-87139629
地址:杭州市上城區九和路九和人家3幢2樓
冷庫設計的冷庫建筑平面設計規范
時間:2016-05-13編輯:庫華制冷瀏覽:
一個優秀的冷庫設計方案要用庫華制冷合理的設計實現庫華制冷優的冷庫低溫冷藏、冷凍、速凍等效果。冷庫工程師們在跟企業溝通冷庫用途等詳細情況后,會遵循冷庫設計的規范制作具體的冷庫設計方案和全套造價方案,供企業評估選擇。在冷庫設計方案中,冷庫建筑的平面設計是后續設計的依據,也將直接影響到冷庫在投入施工后的使用便利性、經濟性以及使用壽命。
冷庫設計的冷庫建筑平面設計規范需綜合考慮各方面的影響因素,分析冷庫功能,依據嚴格的生產工藝流程進行庫房的合理布置,盡量減少非生產性建筑面積,提高建筑的利用率,降低建筑造價,減少投資。下圖就是一例較好的冷庫平面布置圖。
冷庫設計的冷庫建筑平面設計規范需綜合考慮各方面的影響因素,分析冷庫功能,依據嚴格的生產工藝流程進行庫房的合理布置,盡量減少非生產性建筑面積,提高建筑的利用率,降低建筑造價,減少投資。下圖就是一例較好的冷庫平面布置圖。

冷庫建筑平面設計之庫房組合應符合生產工藝流程
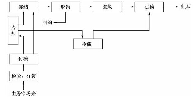
送入冷庫冷加工并儲藏的食品都有一個合理的生產工藝流程,在冷庫建筑的平面設計中應根據生產工藝流程合理布置庫房,盡量縮短貨流路線,降低生產成本。如禽類冷加工工藝流程從入庫到分級到冷卻到包裝到凍結到過磅出庫,就可以設計冷庫從常溫區到冷卻間到凍結間到冷藏間。又如常見的肉類冷加工凍藏中間的環節較復雜,可參考如下的基于肉類冷加工工藝流程圖而設計具體冷庫建筑平面設計方案,見圖。

冷庫建筑平面設計之庫房組合應處理好高低溫庫的組合
冷庫庫房分低于0℃的低溫庫房以及高于0℃的高溫庫房,這些不同庫溫的庫房墻體結構、熱脹性以及墻面的凝水、結霜性都相差很大,所以目前來說我們會將低溫庫和高溫庫分為兩個獨立的建筑體來設計就庫華合理,這樣就容易處理建筑的熱工問題,也有利于庫房的專業化和自動化管理。對于多層的冷庫,一般考慮在不同的樓層中設置高溫庫和低溫庫,但一定要做好樓層和地坪的隔熱和防凍脹處理。所以,選擇專業權威的有豐富冷庫設計建造經驗的冷庫工程商就很有必要了。
冷庫建筑平面設計之機房、設備房、配電間與庫房的組合
通常情況下,機房、設備房、配電間一般毗鄰設計,同時跟庫房也要相對靠近,因為制冷系統管理和控制系統電路的布置原因。不過出于安全、光照和通風等因素的考慮,各個房間一般需為單獨建筑。



浙公網安備 33010402001705號
